Изопропиловый спирт ГОСТ 9805-84
Изопропиловый спирт. Технические условия (с Изменением N 1, с Поправкой) ГОСТ 9805-84
Группа Л25
МЕЖГОСУДАРСТВЕННЫЙ СТАНДАРТ
ИЗОПРОПИЛОВЫЙ СПИРТ
Технические условия
Isopropyl alcohol. Specifications
ОКП 24 2140
Дата введения 1986-01-01
ИНФОРМАЦИОННЫЕ ДАННЫЕ
1. РАЗРАБОТАН И ВНЕСЕН Министерством нефтеперерабатывающей и нефтехимической промышленности СССР
РАЗРАБОТЧИКИ
А.А.Григорьев, Л.С.Советова, Е.Н.Фрид
2. УТВЕРЖДЕН И ВВЕДЕН В ДЕЙСТВИЕ Постановлением Государственного комитета СССР по стандартам от 28.08.84 N 3031
3. ВЗАМЕН ГОСТ 9805-76
4. В стандарт введен МС ИСО 756-1-81, 756-2-81, 756-3-81
5. ССЫЛОЧНЫЕ НОРМАТИВНО-ТЕХНИЧЕСКИЕ ДОКУМЕНТЫ
|
Обозначение НТД, на который дана ссылка |
Номер пункта |
|
ГОСТ 12.1.007-76 |
2.1 |
|
ГОСТ 12.1.018-93 |
2.4 |
|
ГОСТ 12.1.044-89 |
2.3 |
|
4.7.1 |
|
|
ГОСТ 177-77 |
4.7.1 |
|
ГОСТ 427-75 |
4.11.1 |
|
ГОСТ 1770-74 |
4.4.1, 4.6.1, 4.7.1, 4.8.1, 4.10.1, 4.12.1, 4.13.1, 4.14.1 |
|
ГОСТ 2517-85 |
3.3, 4.1.1 |
|
4.11.1 |
|
|
4.7.1 |
|
|
4.7.1 |
|
|
4.8.1 |
|
|
4.8.1 |
|
|
ГОСТ 4166-76 |
4.7.1 |
|
4.8.1 |
|
|
4.4.1 |
|
|
4.7.1 |
|
|
4.4.1 |
|
|
4.4.1, 4.8.1 |
|
|
4.11.1 |
|
|
4.6.1, 4.10.1 |
|
|
ГОСТ 4517-87 |
4.6.1 |
|
ГОСТ 4919.1-77 |
4.10.1 |
|
4.10.1 |
|
|
ГОСТ 6613-86 |
4.11.1 |
|
4.4.1, 4.6.1, 4.7.1, 4.8.1, 4.10.1, 4.12.1, 4.14.1 |
|
|
4.7.1 |
|
|
ГОСТ 9147-80 |
4.13.1 |
|
4.11.1 |
|
|
4.4.1, 4.8.1 |
|
|
4.7.1 |
|
|
ГОСТ 13380-81 |
4.7 |
|
ГОСТ 13841-95 |
5.5 |
|
ГОСТ 13950-91 |
5.2 |
|
ГОСТ 14192-96 |
5.7 |
|
ГОСТ 14870-77 |
4.9 |
|
ГОСТ 14871-76 |
4.5 |
|
ГОСТ 17366-80 |
5.2 |
|
ГОСТ 17435-72 |
4.11.1 |
|
4.6.1, 4.7.1, 4.10.1 |
|
|
ГОСТ 18573-86 |
5.5 |
|
ГОСТ 18995.1-73 |
1.2 |
|
ГОСТ 18995.2-73 |
4.11.1 |
|
ГОСТ 19433-88 |
5.7, 5.7.1, 5.7.3 |
|
4.11.1 |
|
|
ГОСТ 21029-75 |
5.2 |
|
ГОСТ 21650-76 |
5.2, 5.11 |
|
4.6.1, 4.10.1 |
|
|
ГОСТ 25336-82 |
4.4.1, 4.6.1, 4.8.1, 4.10.1 |
|
ГОСТ 25706-83 |
4.11.1 |
|
ГОСТ 25794.1-83 |
4.1a |
|
ГОСТ 25794.2-83 |
4.1a |
|
ГОСТ 26663-85 |
5.11 |
|
ГОСТ 27025-86 |
4.1a |
|
ГОСТ 27026-86 |
4.13.1 |
|
4.4.1, 4.8.1 |
|
|
ГОСТ 29227-91 |
4.4.1, 4.7.1, 4.10.1 |
|
ГОСТ 29251-91 |
4.4.1, 4.6.1, 4.8.1, 4.10.1 |
|
ОСТ 6 09-108-85 |
5.3 |
|
ТУ 25-1819.0021-90 |
4.4.1, 4.6.1, 4.8.1, 4.11.1 |
|
ТУ 25-1894.003- 90 |
4.4.1, 4.6.1, 4.8.1, 4.11.1 |
6. Ограничение срока действия снято по протоколу N 5-94 Межгосударственного Совета по стандартизации, метрологии и сертификации (ИУС 11-12-94)
7. ПЕРЕИЗДАНИЕ (ноябрь 1998 г.) с Изменением N 1, утвержденным в декабре 1989 г. (ИУС 3-90)
ВНЕСЕНА поправка, опубликованная в ИУС N 11, 2014 год
Поправка внесена изготовителем базы данных
Настоящий стандарт распространяется на изопропиловый спирт, получаемый гидратацией пропилена.
Изопропиловый спирт применяют в органическом синтезе, а также в качестве растворителя в различных отраслях промышленности.
Формула C3CHOHCH3
Молекулярная масса (по международным атомным массам 1971 г.) - 60,095.
(Измененная редакция, Изм. N 1).
1. ТЕХНИЧЕСКИЕ ТРЕБОВАНИЯ
1.1. Изопропиловый спирт должен быть изготовлен в соответствии с требованиями настоящего стандарта по технологическому регламенту, утвержденному в установленном порядке.
1.2. По физико-химическим показателям изопропиловый спирт должен соответствовать требованиям и нормам, указанным в таблице.
Примечание. Изопропиловый спирт, предназначенный для розничной торговли, должен быть марки "абсолютированный".
(Измененная редакция, Изм. N 1).
2. ТРЕБОВАНИЯ БЕЗОПАСНОСТИ
2.1. Изопропиловый спирт по степени воздействия на организм относится к веществам 3-го класса опасности (умеренно опасные вещества) по ГОСТ 12.1.007.
Предельно допустимая концентрация (ПДК) паров изопропилового спирта в воздухе рабочей зоны - 10 мг/м3.
Изопропиловый спирт обладает наркотическим действием. Отравление возможно при вдыхании паров при превышении ПДК.
Кумулятивными свойствами не обладает.
(Измененная редакция, Изм. N 1).
2.2. Средства защиты органов дыхания в аварийных ситуациях - противогаз марки А или БКФ.
2.3. Изопропиловый спирт пожароопасен, относится к легковоспламеняющимся жидкостям.
Температура вспышки 12 °С, температура самовоспламенения 455 °С, область воспламенения паров изопропилового спирта в смеси с воздухом 2-12% в соответствии с ГОСТ 12.1.044.
2.4. Все работы с изопропиловым спиртом должны проводиться с использованием приточно-вытяжной вентиляции, вдали от огня и источников искрообразования. Должна быть соблюдена герметизация оборудования, аппаратов, процессов слива и налива.
При сливно-наливных операциях необходимо соблюдать правила защиты от статического электричества в производствах химической, нефтехимической и нефтеперерабатывающей промышленности в соответствии с ГОСТ 12.1.018.
Электрооборудование и освещение должны быть во взрывобезопасном исполнении, оборудование и трубопроводы - заземлены.
2.3, 2.4. (Измененная редакция, Изм. N 1).
2.5. Средства пожаротушения: воздушно-механическая пена на основе пенообразователей ПО-1Д, ПО-ЗАИ; "САМПО" с оптимальной интенсивностью подачи пены 0,3 дм3·м-2·с-1. Кроме того, песок, Вода, кошма и другие средства.
2.6. Контроль воздушной среды производственных помещений осуществляют с помощью автоматического стационарного сигнализатора и газоанализаторов, позволяющих определять до взрывоопасную и предельно допустимую концентрацию паров изопропилового спирта.
(Измененная редакция, Изм. N 1).
3. ПРАВИЛА ПРИЕМКИ
3.1. Изопропиловый спирт принимают партиями. За партию принимают любое количество однородного по показателям качества спирта, оформленного одним документом о качестве.
За партию изопропилового спирта, предназначенного для розничной торговли, принимают однородную по качественным показателям продукцию в количестве не более суточной выработки, упакованную в тару одного вида и сопровождаемую одним документом о качестве.
(Измененная редакция, Изм. N 1).
3.2. Документ должен содержать:
наименование предприятия-изготовителя и его товарный знак;
наименование и марку продукта;
номер партии, количество мест в партии, их номера;
массу нетто;
дату изготовления продукта;
результаты проведенных анализов и подтверждение о соответствии качества продукта требованиям настоящего стандарта;
обозначение настоящего стандарта.
3.3. Объем выборки для проверки качества изопропилового спирта устанавливают по ГОСТ 2517. У изготовителя допускается производить отбор пробы из товарного резервуара.
Объем выборки изопропилового спирта, предназначенного для розничной торговли, - 3% ящиков от партии, но не менее трех. Из отобранных ящиков отбирают по одному флакону, но не менее пяти от партии.
3.4. Показатели 6, 7, 12, 13 и 14 таблицы изготовитель определяет периодически по требованию потребителя.
При получении неудовлетворительных результатов анализа изготовитель проверяет каждую партию до получения удовлетворительных результатов не менее чем в трех партиях подряд.
3.3, 3.4. (Измененная редакция, Изм. N 1).
3.5. При получении неудовлетворительных результатов анализа хотя бы по одному из показателей по нему проводят повторный анализ вновь отобранной выборки. Результаты повторного анализа распространяются на всю партию.
3.6. Изопропиловый спирт, предназначенный для розничной торговли, проверяют только по показателям 1, 2, 12 таблицы, а также по внешнему оформлению, упаковыванию и маркированию.
(Измененная редакция, Изм. N 1).
3.7. Если при проверке изопропилового спирта, предназначенного для розничной торговли, обнаруживают более 3% флаконов, не соответствующих требованиям, предъявляемым к внешнему оформлению, упаковыванию, маркированию, всю партию бракуют. При наличии трех и менее процентов флаконов с указанными дефектами бракуют только флаконы с дефектами.
4. МЕТОДЫ АНАЛИЗА
4.1. Отбор проб
4.1.1. Пробы отбирают по ГОСТ 2517. Из бутылок и флаконов точечные пробы отбирают стеклянной трубкой, погружая ее до дна.
Объем объединенной пробы продукта должен быть не менее 1000 см3.
(Измененная редакция, Изм. N 1).
4.1a. Общие указания по проведению анализа - по ГОСТ 27025.
Результаты анализа должны быть записаны с той же степенью точности, с которой задана норма.
При взвешивании применяют лабораторные весы общего назначения типов ВЛР-200 г и ВЛР-1 кг, ВЛКТ-500 г или ВЛЭ-1 кг.
Допускается применение других средств измерения с метрологическими характеристиками и оборудования с техническими характеристиками не хуже, а также реактивов по качеству не ниже указанных в стандарте.
Титрованные растворы готовят по ГОСТ 25794.1 и ГОСТ 25794.2.
(Введен дополнительно, Изм. N 1).
4.2. Определение внешнего вида
4.2.1. Внешний вид определяют визуально
Анализируемый изопропиловый спирт наливают в цилиндр или пробирку из бесцветного стекла. По внешнему виду спирт не должен отличаться от дистиллированной воды, налитой в такой же цилиндр или пробирку и в том же объеме при рассмотрении сверху вниз в направлении оси сосуда на белом фоне при дневном свете. Высота налитого слоя жидкости должна быть 15 см.
4.3. Определение массовой доли изопропилового спирта в продукте марки "абсолютированный"
Массовую долю изопропилового спирта (X) в процентах определяют по разности, вычитая из 100% массовую долю суммы органических примесей и массовую долю воды по формуле
X=100-(X6+Xв)
где X6 - массовая доля суммы органических примесей, определенная по п.4.11, %;
Xв - массовая доля воды, определенная по п.4.9, %.
4.4. Определение массовой доли изопропилового спирта в продукте марки "технический"
4.4.1. Реактивы, растворы, посуда, приборы
калий двухромовокислый по ГОСТ 4220, х.ч., раствор с массовой долей 5%.
Кислота серная по ГОСТ 4204, х.ч., раствор с массовой долей 45%.
Калий йодистый по ГОСТ 4232, х.ч., раствор с массовой долей 10%.
натрий серноватистокислый (Тиосульфат натрия) по ГОСТ 27068, ч.д.а., раствор концентрации (Na2S2O3·5H2O)=0,1 моль/дм3 (0,1 н.).
Крахмал растворимый по ГОСТ 10163, раствор с массовой долей 1%.
Вода дистиллированная по ГОСТ 6709.
Колба 2-500-1(2) по ГОСТ 1770.
Колба Кн-1-250-14/23 по ГОСТ 25336.
Бюретка 1-2-50 по ГОСТ 29251.
Капельница 2-10(25) ХС по ГОСТ 25336.
Пипетка по ГОСТ 29227 вместимостью 25 см3.
Цилиндр по ГОСТ 1770 вместимостью 25 и 100 см3.
Секундомер по ТУ 25-1819.0021, ТУ 25-1894.003.
(Поправка. ИУС N 11-2014).
4.4.2. Проведение анализа
Капельницу с пробой спирта взвешивают и быстро вносят пипеткой около 1,0000 г спирта в мерную колбу, содержащую 100 см3 раствора серной кислоты, не касаясь пипеткой стенок горловины, после этого капельницу снова взвешивают. Результаты взвешивания в граммах записывают до четвертого десятичного знака. Затем в мерную колбу из бюретки прибавляют в течение 10 мин 50 см3 раствора двухромовокислого калия при перемешивании. При этом первые капли прибавляют медленно, ожидая появления зеленой окраски раствора в колбе. Полученный раствор охлаждают до 20-25 °С и оставляют в покое при этой температуре в течение 30 мин. Затем раствор в колбе доводят водой до метки и тщательно перемешивают.
25 см3 полученного раствора пипеткой помещают в коническую колбу вместимостью 250 см3, содержащую 100 см3 воды и 25 см3 раствора йодистого калия. Колбу плотно закрывают пробкой и оставляют в покое на 10 мин. После этого выделившийся йод титруют раствором серноватистокислого натрия в присутствии крахмала, прибавляемого в момент появления светло-желтой окраски раствора.
Одновременно проводят контрольный опыт в тех же условиях и с теми же количествами реактивов.
4.4.3. Обработка результатов
Массовую долю изопропилового спирта (X1) в процентах вычисляют по формуле
где V - объем раствора серноватистокислого натрия концентрации точно 0,1 моль/дм3, израсходованный на титрование в контрольном опыте, см3;
V1 - объем раствора серноватистокислого натрия концентрации точно 0,1 моль/дм3, израсходованный на титрование анализируемой пробы, см3;
m - масса анализируемого изопропилового спирта, г;
0,0030048 - массовая концентрация изопропилового спирта, соответствующая 1 см3 раствора серноватистокислого натрия концентрации точно 0,1 моль/дм3, г/см3;
500 - вместимость колбы, см3;
25 - объем раствора, взятый на анализ, см3.
За результат анализа принимают среднее арифметическое двух параллельных определений, допускаемые расхождения между которыми при доверительной вероятности P=0,95 не должны превышать 0,9%.
4.4.1-4.4.3. (Измененная редакция, Изм. N 1).
4.5. Определение цветности по платиновокобальтовой шкале
Цветность определяют по ГОСТ 14871. Оптическую плотность при определении цветности фотометрическим методом с применением фотоэлектроколориметра измеряют в кювете с толщиной поглощающего свет слоя 50 мм при длине волны 364 нм по отношению к дистиллированной воде.
4.6. Определение массовой доли кислот в пересчете на уксусную кислоту
4.6.1. Реактивы, растворы, посуда
Натрия гидроокись по ГОСТ 4328 или калия гидроокись по ГОСТ 24363, растворы концентрации c(КОН)=0,01 моль/дм3 (0,01 н.) и c(NaOH)=0,01 моль/дм3 (0,01 н.).
Спирт этиловый ректификованный технический по ГОСТ 18300.
Фенолфталеин (индикатор), спиртовой раствор с массовой долей 1%.
Вода дистиллированная по ГОСТ 6709, обработанная для удаления углекислоты по ГОСТ 4517.
Бюретка 7-2-10 или 5-1-25 по ГОСТ 29251.
Колба Кн-1-250 по ГОСТ 25336.
Цилиндр по ГОСТ 1770 вместимостью 100 см3.
Секундомер по ТУ 25.1819.0021, ТУ 25-1894.003.
(Измененная редакция, Изм. N 1).
4.6.2. Проведение анализа
100 см3 анализируемого изопропилового спирта помещают в сухую коническую колбу вместимостью 250 см3, прибавляют 2-3 капли фенолфталеина и титруют раствором гидроокиси натрия или гидроокиси калия до появления розовой окраски, не исчезающей в течение 30 с.
4.6.3. Обработка результатов
Массовую долю кислот в пересчете на уксусную кислоту (X2) в процентах вычисляют по формуле
где V - объем раствора гидроокиси натрия или калия концентрации точно 0,01 моль/дм3, израсходованный на титрование, см3;
p - плотность анализируемого изопропилового спирта, г/см3;
0,0006 - массовая концентрация уксусной кислоты, соответствующая 1 см3 раствора гидроокиси натрия или гидроокиси калия, концентрации точно 0,01 моль/дм3, г/см3;
100 - объем изопропилового спирта, взятый для анализа, см3.
За результат анализа принимают среднее арифметическое двух параллельных определений, допускаемые расхождения между которыми при доверительной вероятности P=0,95 не должны превышать 0,0001%.
(Измененная редакция, Изм. N1).
4.7. Определение массовой доли сернистых соединений в пересчете на серу
Массовую долю сернистых соединений определяют методом сжигания, как указано ниже, или методом восстановления с никелем Ренея по ГОСТ 13380. В случае разногласий в оценке качества определение проводят методом сжигания.
4.7.1. Реактивы, растворы, посуда, приборы
Спирт этиловый ректификованный технический по ГОСТ 18300, высший сорт.
барий хлористый по ГОСТ 4108, х.ч., раствор с массовой долей 10%.
Натрия гидроокись по ГОСТ 4328, х.ч., раствор с массовой долей 30%.
Натрий углекислый кристаллический по ГОСТ 84.
кислота соляная по ГОСТ 3118, х.ч.
Перекись водорода (пергидроль) по ГОСТ 10929 или по ГОСТ 177, раствор с массовой долей 3%.
метанол - ад по ГОСТ 6995, раствор с массовой долей 50%.
Натрий сернокислый безводный по ГОСТ 4166, х.ч., основной раствор, готовят следующим образом: (0,4440±0,0002) г сернокислого натрия, предварительно высушенного при 105 °С до постоянной массы, растворяют в дистиллированной воде в мерной колбе вместимостью 1000 см3, доводят объем водой до метки и тщательно перемешивают, полученный раствор разбавляют в десять раз; 1 см3 основного раствора содержит 0,00001 г серы.
калий железосинеродистый по ГОСТ 4206, раствор, готовят следующим образом: 150 г железосинеродистого калия и 185 г углекислого натрия взвешивают, при этом результат взвешивания в граммах записывают до первого десятичного знака, и растворяют в дистиллированной воде в мерной колбе вместимостью 1000 см3, объем доводят водой до метки и тщательно перемешивают.
Вода дистиллированная по ГОСТ 6709.
Пробирки стеклянные с притертой пробкой с меткой на 100 см3.
Колба 2-100-1(2) по ГОСТ 1770.
Пипетка 7-1(2)-10 по ГОСТ 29227.
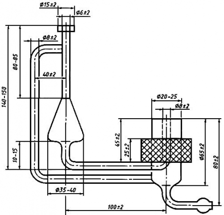
Прибор для определения серы, схема которого приведена на черт.1.
Черт.1. Схема прибора для определения серы
Черт.1
Горелка для сжигания спирта (черт.2).
Черт.2. Горелка для сжигания спирта к прибору для определения серы
Черт.2
Нефелометр любого типа.
(Измененная редакция, Изм. N 1).
4.7.2. Проведение анализа
В трубку горелки 3 (см. черт.1) вставляют фитиль из марли и вносят в горелку около 20 г анализируемого изопропилового спирта. Результаты взвешивания в граммах записывают до второго десятичного знака. Фитиль зажигают, быстро надевают ламповое стекло 1 и через холодильник 2 соединяют горелку с поглотительными сосудами 7 и 8, содержащими по 50 см3 раствора перекиси водорода. Поглотительный сосуд 8 является контрольным.
Постоянный ток воздуха в системе создают сжатым воздухом, поступающим через поглотительный сосуд 4, содержащий 50 см3 раствора гидроокиси натрия, поглотительный сосуд 5, содержащий 50 см3 раствора железосинеродистого калия, и поглотительный сосуд 6, содержащий дистиллированную воду. Поглотительные сосуды 4-6 предназначены для очистки воздуха.
Подачу сжатого воздуха регулируют так, чтобы спирт горел равномерно небольшим пламенем до полного его сгорания. Спирт зажигают пламенем, свободным от серы. После того, как спирт будет сожжен, подачу воздуха в систему не прекращают еще 5-10 мин. Жидкость из поглотительного сосуда 7 переносят в пробирку, а поглотительный сосуд и холодильник 2 несколько раз промывают 5-10 см3 воды. Промывные воды присоединяют к раствору, перенесенному в пробирку. Раствор в пробирке подкисляют двумя каплями соляной кислоты, добавляют 5 см3 раствора хлористого бария, объем раствора в пробирке доводят водой до метки, тщательно перемешивают и оставляют в покое на 20 мин. Интенсивность помутнения раствора сравнивают с растворами сравнения. Растворы сравнения готовят следующим образом: в такие же пробирки помещают пипеткой от 1 до 10 см3 основного раствора с интервалом 1 см3, подкисляют двумя каплями соляной кислоты, добавляют 5 см3 раствора хлористого бария, доводят объем водой до метки, тщательно перемешивают и оставляют в покое на 20 мин. Для проверки наличия сернистых соединений в применяемых реактивах и в сжатом воздухе проводят контрольный опыт в тех же условиях и теми же количествами реактивов, применяя вместо анализируемого спирта такое же количество этилового спирта. Жидкость из контрольного сосуда 8 переносят в пробирку и проверяют на отсутствие сернистых соединений. При обнаружении их в указанном сосуде сжигание пробы повторяют.
4.7.3. Обработка результатов
Массовую долю сернистых соединений в пересчете на серу (X3) в процентах вычисляют по формуле
где V - объем основного раствора сернокислого натрия в пробирке, интенсивность помутнения в которой одинакова с интенсивностью помутнения в пробирке с анализируемым раствором, см3;
V1 - объем основного раствора сернокислого натрия в пробирке, интенсивность помутнения в которой одинакова с интенсивностью помутнения в контрольном опыте, см3;
m - масса изопропилового спирта, г;
0,00001 - массовая концентрация серы, содержащаяся в 1 см3 основного раствора, г/см3.
Допускается определять помутнение анализируемого раствора нефелометрически. Для этого из поглотительного сосуда 7 промывные воды выливают в пробирку, подкисляют двумя каплями соляной кислоты, прибавляют 5 см3 раствора хлористого бария, 10 см3 водного раствора метанола, доводят до метки, энергично встряхивают и через 5 мин измеряют оптическую плотность раствора в кювете с толщиной поглощающего свет слоя 50 мм по отношению к дистиллированной воде при длине волны 490 нм.
Предварительно аналогичную операцию проводят с серией растворов сравнения и строят график зависимости оптической плотности от объема введенного основного раствора. По графику находят значение объема основного раствора, интенсивность помутнения которого идентична анализируемому.
При разногласии в оценке массовой доли серы помутнение определяют визуально.
За результат анализа принимают среднее арифметическое двух параллельных определений, допускаемые расхождения между которыми при доверительной вероятности P=0,95 не должны превышать 0,00005%.
(Измененная редакция, Изм. N1).
4.8. Определение бромного числа
4.8.1. Реактивы, растворы, посуда, приборы
Бром по ГОСТ 4109, х.ч., раствор концентрации c(1/2Br2)=0,1 моль/дм3 (0,1 н.).
Калий йодистый по ГОСТ 4232, х.ч.
калий йодноватокислый по ГОСТ 4202, х.ч.
Калий бромистый по ГОСТ 4160, х.ч.
натрий серноватистокислый (Тиосульфат натрия) по ГОСТ 27068, ч.д.а.; раствор концентрации c(Na2S2O3x5H2O)=0,1 моль/дм3 (0,1 н.).
Крахмал растворимый по ГОСТ 10163, раствор с массовой долей 1%.
Раствор 1 (0,1 моль/дм3 (0,1 н.) раствор брома), готовят следующим образом: 8 г брома взвешивают в мерной колбе вместимостью 1000 см3, где предварительно растворено в небольшом объеме воды 60 г бромистого калия. Результаты взвешивания в граммах записывают до первого десятичного знака. Объем раствора доводят водой до метки и тщательно перемешивают.
Раствор 2 готовят следующим образом: взвешивают 1 г йодистого калия и 0,25 г йодноватокислого калия, при этом результат взвешивания в граммах записывают до второго десятичного знака и растворяют в 70 см3 воды в конической колбе вместимостью 100 см3. Раствор оставляют в покое на 10 мин. При появлении желтой окраски раствор обесцвечивают раствором серноватистокислого натрия, прибавляя его по каплям. Раствор используют сразу же после обесцвечивания.
Вода дистиллированная по ГОСТ 6709.
Колба 2-1000-1(2) по ГОСТ 1770.
Колбы Кн-1-250-14/23 ТС и Кн-1-100-14/23 ТС по ГОСТ 25336.
Бюретка 1-2-50 или 2-2-50 по ГОСТ 29251.
Цилиндр 1-100 по ГОСТ 1770.
Секундомер по ТУ 25.1819.0021, ТУ 25-1894.003.
(Поправка. ИУС N 11-2014).
4.8.2. Определение поправочного коэффициента раствора 1
2 г йодистого калия растворяют в конической колбе вместимостью 250 см3 в 30 см3 воды, прибавляют 25 см3 раствора 1, перемешивают и оставляют в покое на 5 мин. Выделившийся йод титруют раствором серноватистокислого натрия в присутствии крахмала.
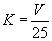
Поправочный коэффициент раствора 1 (K) вычисляют по формуле
где V - объем раствора серноватистокислого натрия концентрации точно 0,1 моль/дм3, израсходованный на титрование, см3;
25 - объем раствора, взятый для анализа, см3.
4.8.1, 4.8.2. (Измененная редакция, Изм. N 1).
4.8.3. Проведение анализа
25 см3 анализируемого изопропилового спирта помещают в коническую колбу вместимостью 250 см3, приливают из бюретки раствор 1 до появления неисчезающей окраски раствора в колбе, добавляют избыток того же раствора в объеме 1 см3, закрывают колбу пробкой и оставляют в покое на 5 мин. Затем к раствору прибавляют 70 см3 раствора 2, взбалтывают, закрывают пробкой и оставляют в покое еще на 5 мин. После этого раствор титруют раствором серноватистокислого натрия в присутствии крахмала, прибавляемого в конце титрования.
4.8.4. Обработка результатов
Бромное число (X4) в граммах брома на 100 г спирта вычисляют по формуле
где V - объем раствора брома концентрации точно 0,1 моль/дм3, прибавленный к анализируемому изопропиловому спирту, см3;
V1 - объем раствора серноватистокислого натрия концентрации точно 0,1 моль/дм3, израсходованный на титрование, см3;
p - плотность изопропилового спирта, г/см3;
0,008 - массовая концентрация брома, соответствующая 1 см3 раствора брома концентрации точно 0,1 моль/дм3, г/см3;
25 - объем изопропилового спирта, взятый для анализа, см3.
За результат анализа принимают среднее арифметическое двух параллельных определений, допускаемые расхождения между которыми при доверительной вероятности P=0,95 не должны превышать 0,001 г брома на 100 г спирта.
4.9. Массовую долю воды определяют по ГОСТ 14870, разд.2. Допускается массовую долю воды определять на лабораторном влагомере любого типа, обеспечивающем точность определения воды по Фишеру или на хроматографе с детектором по теплопроводности.
4.8.4, 4.9. (Измененная редакция, Изм. N 1).
4.10. Определение массовой доли карбонильных соединений в пересчете на группу СО
4.10.1. Реактивы, растворы, посуда
Гидроксиламин солянокислый по ГОСТ 5456, раствор с массовой долей 10%.
Натрия гидроокись по ГОСТ 4328, х.ч., раствор концентрации c(NaOH)=0,1 моль/дм3 или калия гидроокись по ГОСТ 24363, х.ч., раствор концентрации c(КОН)=0,1 моль/дм3.
Спирт этиловый ректификованный технический по ГОСТ 18300.
Бромфеноловый синий (индикатор), водно-спиртовой раствор с массовой долей 0,1%, готовят по ГОСТ 4919.1.
Вода дистиллированная по ГОСТ 6709.
Колба Кн-1-250-14/23 по ГОСТ 25336.
Бюретка 1-2-50 или 2-2-50 по ГОСТ 29251.
Пипетка 2-2-10 по ГОСТ 29227.
Цилиндр 1-50 по ГОСТ 1770.
(Измененная редакция, Изм. N 1).
4.10.2. Проведение анализа
В коническую колбу вместимостью 250 см3 с притертой пробкой наливают 15 см3 воды, 15 см3 раствора солянокислого гидроксиламина и пипеткой прибавляют 10 см3 анализируемого изопропилового спирта. Спирт прибавляют следующим образом: пипетку с пробой снаружи обтирают фильтровальной бумагой, конец пипетки приближают к уровню раствора в колбе и осторожно сливают спирт в раствор. Колбу закрывают пробкой и содержимое ее перемешивают вращательным движением, не взбалтывая. Затем к содержимому колбы прибавляют 0,2 см3 раствора бромфенолового синего и титруют раствором гидроокиси натрия или калия до появления отчетливой синей окраски, наблюдаемой при рассмотрении титруемого раствора в проходящем свете на белом фоне. Одновременно проводят контрольный опыт в тех же условиях и с теми же количествами реактивов, при этом вместо анализируемого спирта необходимо использовать 10 см воды.
4.10.3. Обработка результатов
Массовую долю карбонильных соединений в пересчете на группу СО (X5) в процентах вычисляют по формуле
где V - объем раствора гидроокиси натрия или гидроокиси калия концентрации точно 0,1 моль/дм3, израсходованный на титрование анализируемой пробы, см3;
V1 - объем раствора гидроокиси натрия или гидроокиси калия концентрации точно 0,1 моль/дм3, израсходованный на титрование в контрольном опыте, см3;
p - плотность изопропилового спирта, г/см3;
0,0028 - массовая концентрация СО, соответствующая 1 см3 раствора гидроокиси натрия или гидроокиси калия концентрации точно 0,1 моль/дм3, г/см3;
10 - объем изопропилового спирта, взятый для анализа, см3.
За результат анализа принимают среднее арифметическое двух параллельных определений, допускаемые расхождения между которыми при доверительной вероятности P=0,95 не должны превышать 0,08%.
4.11. Определение массовой доли диизопропилового эфира, ацетона и суммы органических примесей
4.11.1. Аппаратура, материалы, реактивы
Хроматограф с пламенно-ионизационным детектором.
Колонка из нержавеющей стали длиной 4 м, внутренним диаметром 3 или 4 мм.
Микрошприц типа МШ-1 или МШ-10.
Газ-носитель: азот по ГОСТ 9293.
Носитель твердый: сферохром-2 с частицами размером 0,150-0,315 мм, или хроматон N-AW с частицами размером 0,100-0,125 мм, или хезасорб AW с частицами размером 0,20-0,30 мм, или цветохром.
Фаза неподвижная: полиэтиленгликоль М-1500.
Хлороформ медицинский или хлороформ технический по ГОСТ 20015, высший сорт.
Трихлорэтилен с показателем преломления 1,4750-1,4780, определенным по ГОСТ 18995.2.
Эфир диизопропиловый для хроматографии.
Ацетон по ГОСТ 2603.
Спирт изопропиловый для хроматографии.
Метилэтилкетон для хроматографии.
н-Октан для хроматографии.
Линейка измерительная по ГОСТ 427.
Микроскоп отсчетный МТБ-2 или лупа измерительная ЛИЗ·10x по ГОСТ 25706 или аналогичного типа.
Секундомер по ТУ 25-1819.0021, ТУ 25-1894.003.
Сита с сетками по ГОСТ 6613 или набор сит "Физприбор".
4.10.3, 4.11.1. (Измененная редакция, Изм. N 1).
4.11.2. Подготовка к анализу
4.11.2.1. Приготовление наполнителя колонки
полиэтиленгликоль М-1500, взятый в количестве 10-15% от массы носителя, растворяют в хлороформе или трихлорэтилене. Результаты взвешивания в граммах записывают до первого десятичного знака.
В приготовленный раствор вносят взвешенное количество твердого носителя и тщательно перемешивают. Растворитель испаряют на воздухе или водяной бане до сыпучего состояния насадки.
4.11.2.2. Подготовка колонки
Заполненную колонку закрепляют в термостате хроматографа и, не подсоединяя к детектору, продувают газом-носителем в течение 20-25 ч при 120-150 °С.
Подготовку колонки и заполнение сорбентом выполняют по инструкции, прилагаемой к прибору.
4.11.2.3. Градуировка хроматографа
Градуировку хроматографа осуществляют не менее, чем по трем искусственным смесям. Смеси готовят взвешиванием в склянке с пробкой, обеспечивающей герметичность и имеющей резиновую мембрану. В изопропиловый спирт добавляют шприцем диизопропиловый эфир, Ацетон и н-октан ("внутренний эталон") в количестве 0,02-0,10% каждого. Результаты взвешивания в граммах записывают до четвертого десятичного знака. Получают не менее трех хроматограмм каждой искусственной смеси в условиях проведения анализа (п.4.11.3).
Градуировочный коэффициент (Ki) вычисляют по формуле
где mi - масса навески определяемой примеси, взятая для приготовления искусственной смеси, г;
mэт - масса навески "внутреннего эталона" в искусственной смеси, г;
Si - площадь пика определяемой примеси, мм2;
Sэт - площадь пика "внутреннего эталона", мм2.
За градуировочный коэффициент для каждой примеси принимают среднее арифметическое всех определений, допускаемые расхождения между которыми не должны превышать 10% относительно определяемой величины.
Результат округляют до третьего десятичного знака.
Градуирование прибора проводят не реже одного раза в квартал, а также после каждой смены наполнителя в колонке и ремонта прибора.
4.11.2.2, 4.11.2.3. (Измененная редакция, Изм. N 1).
4.11.3. Проведение анализа
Хроматограф выводят на рабочий режим в соответствии с инструкцией к прибору.
Анализ проводят при условиях, указанных ниже:
Чувствительность регистрирующего устройства (масштаб записи хроматограммы) устанавливают такой, чтобы при массовой доле диизопропилового эфира 0,05% высота пика его была не ниже 50 мм.
Для количественного определения примесей применяют метод "внутреннего эталона", в качестве которого используют н-октан.
"Внутренний эталон" добавляют в анализируемую пробу в количестве, близком к массовым долям примесей в изопропиловом спирте.
Идентификацию пиков хроматограммы проводят методом добавок индивидуальных соединений.
Типовая хроматограмма изопропилового спирта марки "абсолютированный" приведена на черт.3.
Черт.3. Типовая хроматограмма
1 - диизопропиловый эфир; 2 - н-октан; 3 - Ацетон; 4 - метилэтилкетон; 5 - изопропиловый спирт;
6, 7, 8 - бутиловые спирты
Черт.3
4.11.4. Обработка результатов
Для определения массовой доли примесей измеряют площади соответствующих пиков.
Площадь пика (S) в квадратных миллиметрах вычисляют по формуле
где h - высота пика, мм;
b - ширина пика, измеренная на середине его высоты, мм.
При этом принимают во внимание ширину линии, очерчивающей пик. Измерение производят от внешней линии правой стороны до внутренней линии левой стороны пика.
Массовую долю каждой примеси (Xi) в процентах вычисляют по формуле
где Ki - градуировочный коэффициент определяемой примеси;
Si - площадь пика определяемой примеси, мм2;
Sэт - площадь пика "внутреннего эталона", мм2;
mэт - масса навески "внутреннего эталона", г;
m - масса навески спирта, г.
Для неидентифицированных компонентов градуировочный коэффициент принимают равным 1,0.
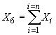
Массовую долю суммы органических примесей (X6) в процентах вычисляют по формуле
За результат анализа принимают среднее арифметическое двух параллельных определений, допускаемые расхождения между которыми при доверительной вероятности P=0,95 не должны превышать для ацетона диизопропилового эфира 0,003%, а для суммы примесей - 0,02%.
Высоту пика измеряют с помощью линейки с точностью до 0,5 мм, ширину - с помощью микроскопа или лупы с точностью до 0,1 мм.
(Измененная редакция, Изм. N 1).
4.12. Определение смешиваемости с водой
4.12.1. Реактивы и посуда
Вода дистиллированная по ГОСТ 6709.
Цилиндр 2-100 или 4-100 по ГОСТ 1770.
4.12.2. Проведение анализа
5 см3 изопропилового спирта смешивают в цилиндре последовательно с 2,5; 5,0; 10,0; 50,0 см3 дистиллированной воды при 20 °С. Изопропиловый спирт соответствует требованиям настоящего стандарта, если остается прозрачным и не наблюдается расслоения.
4.13. Определение массовой доли нелетучего остатка
Массовую долю нелетучего остатка определяют по ГОСТ 27026, при этом берут на анализ 200 см3 спирта цилиндром 2-100(250) по ГОСТ 1770; испарение проводят порциями в фарфоровой чашке вместимостью 50 или 100 см3 по ГОСТ 9147.
(Измененная редакция, Изм. N 1).
4.13.1-4.13.3. (Исключены, Изм. N 1).
4.14. Определение нерастворимых в воде веществ (полимеров)
4.14.1. Реактивы, растворы, посуда
Натрий хлористый по ГОСТ 4233, раствор с массовой долей 10%.
Вода дистиллированная по ГОСТ 6709.
Цилиндр 2-100 по ГОСТ 1770.
(Измененная редакция, Изм. N 1).
4.14.2. Проведение анализа
25 см3 анализируемого изопропилового спирта и 75 см3 раствора хлористого натрия помещают в цилиндр и закрывают пробкой, тщательно перемешивают и оставляют в покое в течение 10 мин, при этом раствор не должен расслаиваться, что свидетельствует об отсутствии полимеров.
5. УПАКОВКА, МАРКИРОВКА, ТРАНСПОРТИРОВАНИЕ И ХРАНЕНИЕ
5.1. Изопропиловый спирт транспортируют в специальных железнодорожных цистернах и автомобилях-цистернах в соответствии с правилами перевозки грузов, действующими на транспорте данного вида.
5.2. Изопропиловый спирт заливают в бочки типа I - стальные по ГОСТ 17366 или ГОСТ 13950 или алюминиевые по ГОСТ 21029, или по согласованию с потребителем в другие бочки.
При транспортировании по железной дороге используют бочки вместимостью 200, 250 или 275 дм3.
(Измененная редакция, Изм. N 1).
5.3. Допускается по согласованию с потребителем заливать изопропиловый спирт в стеклянные бутыли по ОСТ 6 09-108.
Бутыли со спиртом закупоривают корковыми, деревянными, притертыми стеклянными или полиэтиленовыми пробками; корковые и деревянные пробки обертывают пергаментом. Пробки сверху покрывают тканью или полиэтиленовой пленкой и обвязывают шпагатом.
Бутыли со спиртом помещают в специальные ящики, деревянные обрешетки или корзины, заполненные прокладочным материалом.
5.4. Для абсолютированного изопропилового спирта тара должна быть тщательно просушена.
5.5. Изопропиловый спирт, предназначенный для розничной торговли, расфасовывают в стеклянные или полиэтиленовые флаконы вместимостью 0,125; 0,25; 0,5 дм3. Флаконы должны быть с навинчивающимися пластмассовыми колпачками, снабженными полиэтиленовыми прокладками для герметизации, или с полиэтиленовыми пробками.
Флаконы, предназначенные для розничной торговли, упаковывают в деревянные ящики по ГОСТ 18573, снабженные перегородками, или ящики из гофрированного картона по ГОСТ 13841 с массой брутто не более 20 кг.
(Измененная редакция, Изм. N 1).
5.6. (Исключен, Изм. N 1).
5.7. Транспортная маркировка - по ГОСТ 14192 с нанесением знака опасности по ГОСТ 19433 (класс 3, подкласс 3.2, классификационный шифр 3252, серийный номер ООН 1219).
5.7.1. На днище каждой бочки со спиртом наносят следующие дополнительные обозначения:
наименование предприятия-изготовителя и его товарный знак;
наименование продукта, марку;
обозначение настоящего стандарта;
массу брутто и нетто;
дату изготовления;
номер партии;
знак опасности по ГОСТ 19433 (класс 3, подкласс 3.2, черт.3, классификационный шифр 3252, серийный номер ООН 1219).
К бочкам со спиртом, транспортируемым автомобильным транспортом, допускается прикреплять ярлыки с теми же обозначениями.
На каждую бутыль со спиртом прикрепляют ярлык с указанными обозначениями.
5.7.2. На флаконы с изопропиловым спиртом, предназначенным для розничной торговли, наклеивают этикетки, содержащие следующие обозначения:
наименование продукта "ИПС", его назначение;
краткое указание способа применения;
масса нетто упаковки;
обозначение настоящего стандарта;
дата изготовления;
наименование предприятия-изготовителя и его товарный знак;
предупредительная надпись "Огнеопасно", "Ядовит";
условия хранения: "Хранить отдельно от пищевых продуктов".
5.7.3. На транспортную тару с флаконами для розничной торговли наносят следующие дополнительные обозначения:
наименование продукта "ИПС", его назначение;
масса нетто и объем единиц фасовки;
дата изготовления;
номер партии;
обозначение настоящего стандарта;
условия хранения и срок годности;
наименование предприятия-изготовителя и его товарный знак;
предупредительные надписи "Огнеопасно", "Ядовит";
номер упаковщика;
количество единиц фасовки;
гарантийный срок хранения;
знак опасности по ГОСТ 19433 (класс 3, подкласс 3.2, черт.3, классификационный шифр 3252, серийный номер ООН 1219);
манипуляционные знаки: "Верх", "Хрупкое. Осторожно", "Беречь от влаги".
5.8. Изопропиловый спирт в бутылях допускается перевозить только автомобильным транспортом.
5.7.1-5.7.3; 5.8. (Измененная редакция, Изм. N 1).
5.9. Изопропиловый спирт, предназначенный для розничной торговли, перевозят любым видом транспорта (кроме воздушного) с соблюдением правил, установленных на соответствующем виде транспорта.
5.10. Бочки и ящики с изопропиловым спиртом, предназначенным для розничной торговли, перевозят по железной дороге в крытых вагонах (повагонно и мелкими отправками).
Транспортирование изопропилового спирта по железной дороге в ящиках из картона не допускается.
5.11. Транспортирование изопропилового спирта, предназначенного для розничной торговли, по железной дороге и речным транспортом осуществляют пакетами в соответствии с требованиями ГОСТ 21929, ГОСТ 21650, ГОСТ 26663 и правилами перевозки грузов, действующими на транспортах данных видов.
5.12. Изопропиловый спирт хранят в специально оборудованных металлических резервуарах, бочках, бутылях в соответствии с правилами хранения огнеопасных веществ.
Изопропиловый спирт марки "абсолютированный" в бочках, бутылях и флаконах хранят в условиях, исключающих воздействие атмосферных осадков.
Изопропиловый спирт для розничной торговли хранят в сухих складских вентилируемых помещениях на расстоянии не менее 1 м от нагревательных приборов, предохраняя от влаги и прямых солнечных лучей.
Высота штабеля при хранении ящиков не должна превышать 2,7 м, а картонных ящиков - 2,5 м.
Срок годности продукта, предназначенного для розничной торговли - один год с момента его реализации через розничную торговлю.
5.10-5.12. (Измененная редакция, Изм. N 1).
6. ГАРАНТИИ ИЗГОТОВИТЕЛЯ
6.1. Изготовитель должен гарантировать соответствие изопропилового спирта требованиям настоящего стандарта при соблюдении условий транспортирования и хранения.
6.2. Гарантийный срок хранения изопропилового спирта - один год со дня изготовления продукта.
официальное издание
М.: ИПК Издательство стандартов, 1999

